气动安装时的一些基本回路
气动基本回路是组成气动马达控制系统的基本单元,也是设 计气动控制回路的基础气动基本回路分为压力控制、速度 控制和方向控制基本回路。
气动控制元件:控制和调节压缩空气的压力、流量、流动方向和发送信号的重要元件。包括:方向控制阀,压力控制阀和流量控制阀。
气动基本回路:方向控制回路,压力控制回路和速度(流量)控制回路。
◆方向控制阀与方向控制回路
◆压力控制阀与压力控制回路
◆流量控制阀与流量控制回路
◆气动逻辑元件简介
◆其它气动基本回路
1.速度控制回路
对于气动,采用排气节流较进气节流效果好.它可使进气阻力小,且活塞在有背压情况下向前运动运动较平稳,受外载变化的影响较小
2.往复控制回路
3.位置控制回路
4. 压力及控制回路
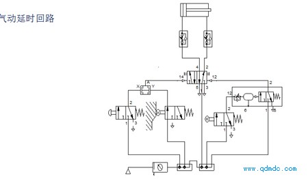
5.气动延时回路
6.压力顺序阀回路
7.双手启动



